中國粉體網訊 螢石是一種具有戰略意義的非金屬礦產資源,應用廣泛。中國螢石儲量居世界第三位,僅次于南非、墨西哥。但是,我國螢石資源平均品位低,選別難度較大。隨著國民經濟的發展,螢石的需求量越來越大。對螢石礦選礦方法和新型藥劑開發、藥劑機理、有效回收等方面的研究就顯得尤為重要,F將2018-2019年公布的螢石選礦、回收相關申請專利盤點如下。
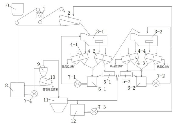
1.一種螢石塊礦重選工藝及其系統
申請人:金石資源集團股份有限公司
本發明公開了一種螢石塊礦重選工藝及其系統。該螢石塊礦重選工藝采用多段重選聯合工藝,在工藝實施過程中,首先對螢石原礦進行破碎,再對其沖洗篩分后進行第一次分選、第一次脫介處理和第二次脫介處理,得到高品質塊礦和余礦,最后,對余礦進行第二次分選、第三次脫介處理和第四次脫介處理,分別得到中品位塊礦和低品位塊礦,提取了不同等級螢石塊礦,提高了螢石塊礦的提取率,從而有效提高了螢石資源回收利用率。

2.一種用于高鈣螢石反浮選預脫除方解石的組合藥劑及其使用方法
申請人:中南大學
本發明公開了一種用于高鈣螢石反浮選預脫除方解石的組合藥劑,包括抑制劑和捕收劑,將羥基乙叉二磷酸抑制劑以及皂化油酸和十二烷基磺酸鈉的混合捕收劑應用于螢石反浮選,解決了高鈣螢石難處理甚至不能利用的問題;該組合藥劑的用量少,成本低,具有推廣潛力。還公開了該組合藥劑的使用方法,包括如下步驟:將高鈣螢石原礦破碎后用球磨機磨礦,得到的礦漿中依次加入抑制劑和捕收劑并攪拌,然后充氣進行反浮選預脫除方解石,得到方解石精礦。該方法操作簡單,成本低廉,能夠高效地分離高鈣螢石中的螢石與方解石,所得方解石精礦中方解石品位和回收率均較高,而螢石品位和回收率均較低,減少了原礦中螢石的損失,從而大大改善了螢石的后續處理。

3.一種螢石浮選中重晶石的抑制劑及使用方法
申請人:昆明理工大學
本發明公開了一種螢石浮選中重晶石的抑制劑,選用糊精、硫酸亞鐵、羧甲基纖維素的組合物作為重晶石抑制劑,該抑制劑的組成物及質量百分比為糊精10~80wt%、硫酸亞鐵10~40wt%、羧甲基纖維素10~80wt%;本發明抑制劑通過藥劑之間的協同作用強化對重晶石的抑制作用,以提高浮選過程中捕收劑對螢石與重晶石的選擇性;相對于單一的重晶石抑制劑來說,具有藥劑消耗少,抑制能力強,價格便宜的優勢,并且可溶性好、無毒、環保。
4. 一種分步回收螢石和重晶石的方法
申請人:昆明理工大學
本發明公開了一種分步回收螢石和重晶石的方法,方法分為螢石浮選回收和重晶石重選回收;其中螢石浮選回收方法為將礦石粗磨至大部分螢石單體解離,加入水玻璃,再加入螢石捕收劑進行粗選至充分作用,將泡沫產品刮出作為螢石粗精礦,螢石粗精礦精選后得到螢石精礦;將螢石的浮選尾礦采用螺旋溜槽進行重晶石的分離,螺旋溜槽的精礦為重晶石粗精礦,重晶石粗精礦再用螺旋溜槽精選后作為重晶石精礦產品,精選尾礦與螺旋溜槽中礦進入再磨后返回螢石粗選作業;本發明方法可以實現螢石和重晶石有效的分離,工藝簡單,螢石分選采用重選,能耗少且經濟環保;所述的螢石捕收劑對螢石具有較強的捕收能力和較好的選擇性,不需要再加入重晶石的抑制劑,操作更簡單。

5. 一種碳酸鹽型螢石礦的分選系統及分選工藝
申請人:洛陽冀能新材料有限公司
本發明提供了一種碳酸鹽型螢石礦的分選系統及分選工藝,所述分選系統包括按照物料輸送方向依次相連的預處理機構、消化機構、浮選機構及后處理機構;所述分選工藝是將碳酸鹽型螢石礦顆粒煅燒后,研磨成粉,再與水進行消化反應,得到氫氧化鈣漿液,對其進行固液分離得到氫氧化鈣乳液和料渣,對料渣進行浮選,以氟化鈣為主的上浮物質經固液分離、干燥得到精礦;收集以二氧化硅為主的尾礦和浮選液體。本發明的分選系統及工藝設計科學合理,工藝步驟少,操作簡便,能耗低,分選效率高,得到以氟化鈣為主的精礦和以二氧化硅為主的尾礦,還能得到氫氧化鈣和/或碳酸鈣副產品,合理利用水資源,具有良好的環境效益和經濟效益。

6. 一種從尾礦中回收螢石的再磨再選方法
申請人:浙江天磨礦業科技有限公司
本發明提供了一種從尾礦中回收螢石的再磨再選方法,包括以下步驟:(1)采集含螢石的尾礦,尾礦粒度小于等于0.5mm,尾礦中螢石品位達到14%以上;(2)將尾礦輸送到艾砂磨機中,艾砂磨機中裝有納米陶瓷球,進行磨礦,選擇納米陶瓷球的直徑大小和配比,設置磨礦濃度為60%,控制磨礦細度為‑200目占80%以上;(3)將磨礦后產品無需經過脫泥作業直接給入攪拌桶,依次加入碳酸鈉調漿、單寧酸或水玻璃作抑制劑、油酸作捕收劑,充分和礦漿混合均勻;(4)將混合均勻后的礦漿,給入一粗六精一掃浮選工藝流程中,獲得含螢石品位為87%以上的螢石精礦產品。
7. 一種低成本高回收率螢石精礦的制備工藝
申請人:錦洋高新材料股份有限公司
本發明公開了一種低成本高回收率螢石精礦的制備工藝,包括如下步驟:將季戊四醇硬脂酸酯送入攪拌機中攪拌,攪拌狀態下依次加入季戊四醇油酸酯、鋯鋁酸酯繼續攪拌,加入水混合攪拌均勻,加入螢石礦研磨得到礦漿;向礦漿中加入碳酸鈉調節體系pH為7.4‑7.8,加入水玻璃攪拌均勻,加入螢石捕收劑攪拌,得到粗礦;向粗礦中加入鹽化水玻璃除去石英雜質,依次經過一段精選、二段精選、三段精選,得到低成本高回收率螢石精礦。本發明工藝穩定性好,產出的螢石精礦優質,回收率高,選礦加工成本低,環境污染較小。
8. 一種螢石粉生產用捕收劑制備方法
申請人:洛陽豐瑞氟業有限公司
本發明公開的屬于選礦技術領域,具體為一種螢石粉生產用捕收劑制備方法,該螢石粉生產用捕收劑制備方法包括如下步驟:S1:將在油酸內加入硫酸,攪拌,得到產物1;S2:對步驟S1中的產物1進行清洗萃取,使得產物1的PH值呈中性;S3:將步驟S2清洗萃取后的產物預熱至50‑55攝氏度,攪拌20‑30分鐘,然后加入表面活性劑和助劑,得到產物2;S4:將步驟S2所制得的產物2中加入產物2質量的5%‑8%的氫氧化鈉進行皂化反應,該螢石粉生產用捕收劑具有廣泛的溫度適應性,可滿足在10攝氏度左右進行浮選,且捕收性能優異,耐低溫性能好,不需要加熱,降低了能源消耗和成本,捕收劑的用量少,能夠在硬水中使用。
9. 一種白云石型螢石礦浮選螢石的方法
申請人:武漢科技大學
本發明公開了一種白云石型螢石礦浮選螢石的方法。包括如下步驟:(1)磨礦作業:將白云石型螢石礦磨礦粒度至74μm以下占80.24%‑96.10%;(2)浮選作業:粗選過程中加入調整劑碳酸鈉、抑制劑硫酸鋁、水玻璃、單寧酸、捕收劑Y‑2;得到的尾礦進行兩步掃選,兩步掃選都加入抑制劑硫酸鋁和水玻璃、捕收劑Y‑2,粗選精礦進行7步精選,在精選1‑5加入抑制劑硫酸鋁、水玻璃和單寧酸,精選6‑7加入水玻璃,經過7次精選得到螢石精礦產品。本浮選方法所得到螢石精礦品味大于95%,回收率大于80%,能夠解決白云石、方解石等白云石型螢石礦浮選螢石難的問題,同時也可以大范圍適用于工業中。
10.一種從黑白鎢礦浮選尾礦回收螢石的選礦方法
申請人:北京礦冶科技集團有限公司
本發明涉及一種從黑白鎢礦浮選尾礦回收螢石的選礦方法,所述方法為:向黑白鎢礦浮選尾礦中加入改性油酸捕收劑,粗選后得到螢石粗精礦和尾礦,所述改性油酸捕收劑為油酸、煤油和辛基苯基聚氧乙烯醚的組合;向螢石粗精礦中加入脈石抑制劑進行精選作業,所述脈石抑制劑為硫酸鋁、栲膠和六偏磷酸鈉的組合。本發明通過對浮選藥劑的改進,克服了現有技術中螢石浮選采用水玻璃、酸化水玻璃等抑制劑所帶來的尾礦難以沉降造成尾礦庫壓力大、酸腐蝕等弊端,實現了黑白鎢礦浮選尾礦中螢石資源的安全、環保、高效開發利用,同時提高了螢石精礦的品位和回收率,螢石精礦中CaF2的含量高于95%,回收率高于75%,具有良好的經濟效益和應用前景。
11.螢石-碳酸鈣浮選分離的選礦工藝
申請人:長沙礦冶研究院有限責任公司
本發明公開了一種螢石‑碳酸鈣浮選分離的選礦工藝,包括以下步驟:(1)先對礦樣進行磨礦或直接選用粒度符合要求的礦樣;(2)粗選:用油酸或油酸皂化物作為捕收劑,鹽酸為pH調整劑,酸化水玻璃為碳酸鈣抑制劑,進行浮選粗選處理,浮選pH值控制范圍調整為5‑7;(3)精選:再以鹽酸作為pH調整劑,以酸化水玻璃為碳酸鈣抑制劑,對上述粗選處理后的礦漿進行精選處理,精選次數為至少三次,精選時的pH值范圍控制為5‑7,最終完成螢石與碳酸鈣浮選分離。本發明的工藝方法不僅可以有效去除螢石礦中的碳酸鈣,還可有效分離螢石與石英類硅酸鹽,避免了高堿礦漿或多金屬離子廢水的排放及高分子抑制劑的使用,工藝簡單、高效,并且減輕了對環境的污染。
12.一種低品位螢石的提純工藝
申請人:湖南有色氟化學科技發展有限公司
一種低品位螢石的提純工藝,在低品位螢石粉中,加入硫酸溶液或硫酸與氫氟酸的混合酸溶液,加熱攪拌反應,得螢石精礦。本發明提純螢石工藝簡單,對反應設備要求不高,能耗低,效率高,成本低,反應過程為干法工藝,無廢水排放,提純后的螢石精礦純度高,雜質含量低,SiO2≤0.78%,CaCO3≤0.3%,P≤0.03%,完全符合YS/T5217‑2006中對酸級螢石精礦的質量標準要求,且提純后的螢石精礦的收率≥99%,經濟、社會效益顯著。
13.一種低濃度含云母方解石型螢石尾礦的回收方法
申請人:中國礦業大學
一種低濃度含云母方解石型螢石尾礦的回收方法,屬于礦產資源綜合利用高效回收方法。該方法包括采用旋流‑靜態微泡浮選柱系統,旋流‑靜態微泡浮選柱系統包括攪拌桶、給料泵、給料口、浮選柱、精礦口、氣泡發生器、循環泵、電動閥和尾礦口;將現場低濃度含云母螢石尾礦作為原礦漿直接送入攪拌桶內,先通過攪拌桶高速剪切攪拌預處理,然后按質量比依次加入分散劑、抑制劑和捕收劑進行攪拌調漿,再通過給料泵從給料口送入浮選柱內直接進行分選與回收,精礦上浮從精礦口流出,尾礦經電動閥的作用從尾礦口流出。從而快速有效回收螢石尾礦,解決了現有尾礦庫利用率低,工藝流程長,成本高,分選效率差,以及尾礦回收存在的絮凝回水污染等問題。
14.一種螢石選礦用碳酸鈣抑制劑及其制備方法
申請人:煙臺市富林礦山機械有限公司
本發明公開了一種螢石選礦用碳酸鈣抑制劑及其制備方法,包含硫酸鹽,糊精,ABS組分,組分重量比為:糊精∶ABS∶硫酸鹽=1∶0.1~2∶0.5~3。制備方法及用途:在容器中放入水,依次緩慢加入硫酸鹽、糊精、ABS,邊加邊攪拌,使之完全溶解。使用時,在礦物粗選時按有效成分糊精、ABS、硫酸鹽總重量計500~800g/t原礦的比例添加;若碳酸鈣含量過高,可在第二次精選和/或第四次精選時再按有效成分糊精、ABS、硫酸鹽總重量計200g/t原礦的比例添加。使用本發明抑制劑,可將螢石原礦中含量達5‑20%或者更高的碳酸鈣礦物抑制到尾礦中,使精礦碳酸鈣含量控制在1%以內,提高回收率至80%以上;使精礦品位達到97%以上;對設備無腐蝕;同時該抑制劑可降解,對水、環境無污染。
15.一種螢石礦石的選礦工藝
申請人:煙臺東方冶金設計研究院有限公司
本發明涉及一種螢石礦石的選礦工藝。該工藝包括以下步驟:將‑2mm的原礦用球磨機進行磨礦,得到磨礦產品;將所述磨礦產品進行粗選Ⅰ、掃選、精選Ⅰ、精選Ⅱ、精選Ⅲ、精選Ⅳ,得到粗精礦;將精選Ⅳ得到的粗精礦分級,得到細粒級和粗粒級;所述粗粒級再磨,得到再磨產品;將所述再磨產品和分級得到的所述細粒級合到一起進行精選Ⅴ、精選Ⅵ、精選Ⅶ,精選Ⅶ的精礦最為最終精礦。有益效果:本發明通過粗磨抑制碳酸鈣浮選螢石,得到含硅較高含碳酸鈣較低的螢石粗精礦,再將該粗精礦再磨,使螢石與二氧化硅充分解離,在精選中抑制二氧化硅,最終得到碳酸鈣和二氧化硅均達到品級要求的螢石精礦。
16.一種螢石礦浮選捕收劑的制備方法及其應用
申請人:江西理工大學
本發明提供一種螢石礦浮選捕收劑的制備方法及其應用,屬于選礦技術領域。該制備方法包括如下步驟:(1)將地溝油、甲醇和濃硫酸按質量比地溝油:甲醇:濃硫酸=1.0~1.2:1.1~1.8:0.05~0.09混合,60~90℃下攪拌反應5~12小時,得產物1;(2)將鹽酸羥胺、水和氫氧化鈉按質量比鹽酸羥胺:水:氫氧化鈉=1.0~1.3:6.4~9.3:1.9~2.4混合,20~30℃下攪拌反應1~3小時,得產物2;(3)將產物1按質量比產物1:產物2=1.0~1.2:0.28~0.48加入產物2中,40~60℃下攪拌反應4~6小時,即得捕收劑。本發明制備的捕收劑用于浮選螢石礦時,不但能夠在低溫條件下有效的提高捕收能力,保障螢石的回收率,而且還能夠相應的降低選礦的成本,實現地溝油的綠色環保綜合利用。
資料來源:國家知識產權局
(中國粉體網編輯整理/三昧)

















