中國粉體網訊 近日,德國贏創工業集團宣布,將投資建設該公司在亞洲的首座氣相氧化鋁工廠,生產可用于電動汽車鋰離子電池技術的特種化學品解決方案,即用于下一代鋰離子電池超薄隔膜涂覆層的氧化鋁產品。據中國粉體網小編了解,國內鮮有關于氣相氧化鋁這種材料的報道。
氣相法是制備納米粉體的重要方法之一,具有所得粉末純度高、顆粒尺寸小、比表面積大、組分容易控制等優點。通過該法制備的納米氧化鋁除具備上述特點外,還具有硬度高、耐熱耐腐蝕、表面帶正電性的優點,使其在諸多高新技術行業呈現廣闊應用前景。
氣相法氧化鋁的制備方法
氣相法是通過電弧加熱、激光蒸發、電子束加熱等方式將原料轉化為成氣態物質,或直接利用氣體,在反應設備中發生一系列物理變化和化學反應,并在加熱和冷卻過程中發生晶核生長及顆粒的長大,得到超細氧化鋁粉體。氣相法可以通過控制反應氣體及氣體的稀薄程度有效解決制備粉體的團聚問題。氣相法包括噴霧熱解法、化學氣相沉積法(CVD)、等離子氣相合成法、激光誘導氣相沉積法、蒸發冷凝法等。
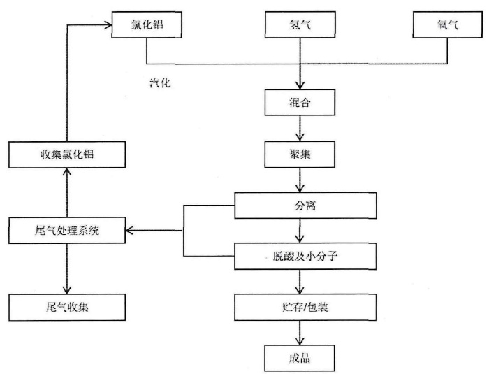
化學氣相沉積法
化學氣相沉積法制備超細氧化鋁粉體是將氯化鋁固體在遠高于臨界點的溫度下汽化,形成具有很高過飽和蒸汽壓的氯化鋁,然后與氫氣和氧氣混合,汽化的氯化鋁與高溫水蒸氣反應,形成大量的氧化鋁晶核,大量的晶核在高溫區長大并聚集,形成氧化鋁顆粒,然后隨著氣流從加熱區轉移到低溫區,收集氧化鋁粉末。此工藝得到的氧化鋁粉體分散性好、少團聚、粒徑小、粒度分布窄,是目前氣相法制備氧化鋁超細粉體最成熟的生產技術。
化學氣相沉積生產工藝流程圖
激光誘導氣相沉積法
激光誘導氣相沉積法是利用激光發射器發射的一定頻率的激光提供能量,當激光照射在鋁靶上,激光的高能量會使鋁粉迅速汽化,隨后發生物理變化和化學反應,形成氧化鋁晶核,氧化鋁晶核聚集長大形成氧化鋁顆粒,收集得到納米氧化鋁粉體。激光誘導氣相沉積工藝中,激光具有很高的能量,可以在瞬間提供高額能量汽化所照射的鋁靶,熱量集中,加熱區范圍小。因此激光誘導氣相沉積法可以制備無粘結的氧化鋁粉體,且粉體粒度分布均勻,可精確控制。
等離子氣相合成法
等離子氣相合成法以直流脈沖等為能量源,生成等離子體氣態,鋁鹽與空氣中的氧氣在等離子氣氛下反應,生成氧化鋁晶核,冷卻后收集,得到氧化鋁粉體。等離子氣相合成法中,反應溫度、前驅物濃度和反應氣體等反應條件都對氧化鋁粉體的質量產生影響。
噴霧熱解技術
噴霧熱解技術是基于超聲波產生的微米大小的氣溶膠滴及其在中溫(400-800°C)下的分解制備超細氧化鋁粉體的方法。由于蒸發、沉淀、干燥和分解是在分散相中單步發生的,因此可以通過控制工藝參數(停留時間和分解溫度)來控制重要的顆粒特性(尺寸、形態、化學成分等)。氧化鋁顆粒是在溶劑蒸發/干燥過程完成后,在液滴水平上連續發生溶質沉淀和分解,通過熱誘導的核形成、碰撞和聚并過程產生的。
噴霧熱解法生產工藝示意圖
氣相氧化鋁的性能
氣相法氧化鋁外觀為蓬松的白色潔凈粉末,原生顆粒直徑在7~40nm之間,原生顆粒不是孤立存在,而是團聚成幾百納米大小的團聚顆粒,顆粒間堆密度低,容易在水體系里分散。

圖源:匯富納米
氣相法氧化鋁的另外一個特點就是純度高,由于使用的原材料完全出自化學反應,其產品最終純度超過99.6%,重金屬含量一般低于常規方法的檢出極限,而且有多種方法改變氣相氧化鋁的表面和結構,例如通過控制合成工藝,可以將氧化鋁的比表面積控制在50~150m2/g,以滿足各種應用的要求。氣相氧化鋁很多方面和氣相二氧化硅類似,但是在光特性,熱特性,電特性等方面不同于氣相二氧化硅。
氣相氧化鋁的主要技術指標
氣相氧化鋁的應用
節能照明領域
節能熒光燈照明是納米氣相氧化鋁最主要的應用領域之一。節能燈中熒光粉吸收紫外線產生可見光而達到發光效果,但是紫外線同時也導致熒光粉容易脫落,光效降低等問題,氣相氧化鋁的聚集體顆粒粒徑在0.1~0.2μm之間,可以作為粒度為6~10μm左右的熒光粉的填充細粉,而且納米氣相氧化鋁表面帶正電荷,熒光粉和玻璃均帶有負電荷,因此氣相氧化鋁的加入可以明顯增強熒光粉相互之間以及和燈管之間的粘結力,避免熒光粉的脫落。氣相氧化鋁可用作緊湊型熒光燈中熒光粉層的保護涂膜,還可和稀土熒光粉復合制成熒光燈管的發光材料,提高燈管壽命。
噴墨領域
氣相氧化鋁的水性分散體用于噴墨打印的微孔涂料中,具有低粘度、高固體負荷、低粒徑的特性。微孔涂料能使印刷瞬間干燥,與干燥緩慢的聚合物可膨脹涂料相比有著顯著的改進。氣相氧化鋁的高吸附能力提供了油墨的快速吸附,并且陽離子表面產生了良好的油墨附著性。氣相氧化鋁還提供了極好的光澤度、色域及涂料透明度。
粉末涂料領域
氣相氧化鋁在粉末涂料中也具有不可替代的作用。在用靜電進行粉末涂料施工時,氣相氧化鋁能提高粉末的流動性,而且由于它帶有正電荷,為粉末涂料提供優異的自由流動性能,減少儲存期間的粘結,改進摩擦帶電噴涂特性。在卷鋼涂料中,可作為熱和輻射的保護劑。另外,在高檔粉末涂料中添加氣相氧化鋁,能夠使耐擦洗次數由原來的5000次提高到1萬次。
催化領域
在化學催化方面,氣相氧化鋁粒徑小,表面所占的體積分數大,表面原子配位不全等導致表面活性位置增加,而且隨著粒徑的減小,表面光滑程度變差,形成了凸凹不平的原子臺階,增加了化學反應的接觸面,可用作尾氣凈化、催化燃燒、石油煉制、加氫脫酸、高分子合成等理想的催化劑或催化劑載體。
微電子、電子和信息領域
氣相氧化鋁由于具有巨大的表面和界面,對外界濕度變化敏感,而且穩定性高,是理想的濕敏傳感器和濕電溫度計材料。同時,它還具有良好的電絕緣性、化學耐久性、耐熱性、抗輻射能力強、介電常數高、表面平整均勻,可用作半導體材料和大規模集成電路的襯底材料。
陶瓷領域
在陶瓷領域,添加氣相氧化鋁可以改善陶瓷材料的多種性質。例如:添加到粗晶粉體中,可以提高氧化鋁的致密度和耐冷熱疲勞性能。英國將其與二氧化鋯混合,燒結溫度降低100℃,在常規85瓷、95瓷中添加納米Al2O3,強度和韌性均提高50%以上。在微米Al2O3粉體中加人40%的納米γ-Al2O3,素坯相對密度達80%,燒結后接近于完全致密,而且燒結溫度也有所降低。在其它陶瓷基體中,加入少量的亞微米或納米Al2O3材料后,力學性能可成倍提高,其中以SiC/Al2O3納米復合材料最為顯著,抗彎強度從300~400 MPa提高到1 GPa,經熱處理可達1.5 GPa,斷裂韌性也提高了40%以上。
保溫隔熱領域
氣相氧化鋁基輕質隔熱材料是指以氣相氧化鋁為主要原料,通過在材料成型或高溫燒結過程中,使其內部形成大量彼此連通或閉合的孔洞,由于其有較高氣孔率因而具有較低的導熱系數,再加上氣相氧化鋁固有的耐高溫,抗腐蝕,較高的化學穩定性等特點,因而在保溫隔熱領域中有著廣泛的應用前景。
鋰離子電池領域
本文開頭提到的德國贏創生產氣相氧化鋁用于鋰離子電池隔膜中,這類應用的報道非常少見,因為能夠大規模生產氣相氧化鋁的企業很少。據匯富納米官網介紹,氣相氧化鋁可應用于鋰電池隔膜材料,提高耐高溫性和安全性;也可用于鋰電池陽極,提高導電性和可逆放電電容;用于負極包覆,提高耐溫和安全性。
參考來源:
劉建卉:高純超細氧化鋁粉體的制備及燒結活性研究
吳春蕾,等:氣相氧化鋁制備及在節能燈中應用
張蒙:溶膠凝膠法制備α-Al2O3粉體的研究
匯富納米官網
(中國粉體網編輯整理/平安)
注:圖片非商業用途,存在侵權告知刪除!




















