中國粉體網訊 2019年7月容百科技作為首批掛牌的25家公司之一登錄科創板,不到一年的時間,長遠鋰科的科創板上市申請,獲得上海證券交易所受理。2020年5月,長遠鋰科發布招股說明書,擬募資不超過27.18億元,用于車用鋰電池正極材料擴產一期項目及補充營運資金。作為國內三元正極材料的兩大龍頭企業之間的較量不止一個科創板。
2019年三元正極材料出貨量第一與第二
2019年三元材料出貨量為19.16萬噸,同比增長48.64%。2019年三元材料市場份額排名前十的企業分別是容百科技、長遠鋰科、振華新材料、廈門鎢業、天津巴莫、當升科技、湖南杉杉、新鄉天力、科恒股份和桑頓新能源,10家企業合計市場份額71.8%。而容百科技與長遠鋰科占比分別為13%和11%,相差不大,而且在2016年、2018年長遠鋰科位列第一。兩家公司輪流坐在出貨量的頭把交椅上,不相上下。
2019年三元材料市場份額排名前十

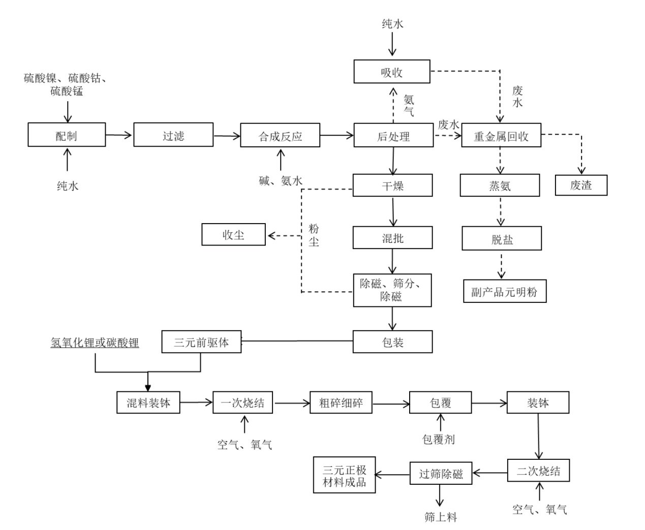
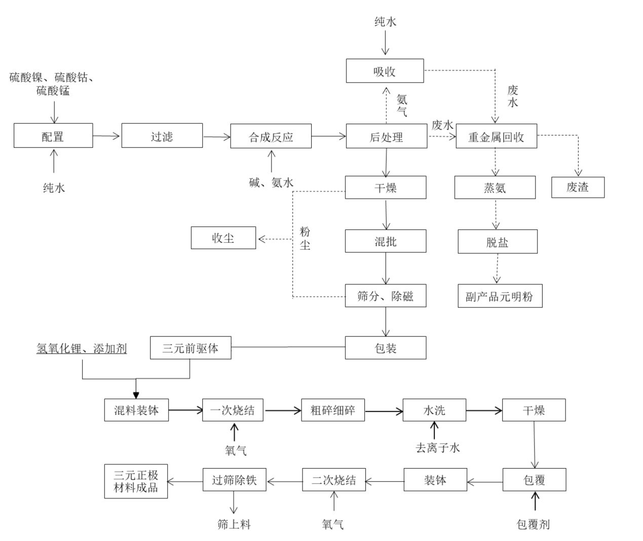
生產工藝對比
兩家企業都致力于普通三元正極材料和高鎳三元正極材料的研發、生產和銷售。來看一下它們的生產工藝。
①容百科技

三元前驅體生產工藝

普通三元材料和高鎳三元材料生產工藝
②長遠鋰科

常規三元正極材料工藝流程

高鎳三元正極材料工藝流程
在三元材料前驅體工藝上,兩家公司都采用了共沉淀技術,并且都擁有自己的專利技術。在高鎳三元材料方面的突出特點分別是:
容百科技:2015 年,公司基于初始技術形成特殊的生產工藝,制備分散性能良好的單晶高電壓NCM523 正極材料,安全性能及循環壽命大幅提升。2018 年,公司結合高鎳的氣氛燒結和表面處理技術,成功應用到單晶 NCM811 產品中。
長遠鋰科:通過單晶化技術、以及對體相摻雜和表面包覆物質及包覆方式的優化,制備得到的高電壓 NCM 三元正極材料,相比于傳統NCM 材料,在高電壓使用下,電極界面副反應小,阻抗上升慢,晶體結構穩定性高,產氣率低,安全性更高,循環壽命更長。采用基體原料預處理、配鋰混料后的富氧燒結技術、燒結品的表面處理技術,降低高鎳正極材料的陽離子混排以及表面殘余堿性物質的含量。
主營業務收入構成對比

容百科技主營業務收入構成

長遠鋰科主營業務收入構成
長遠鋰科的主營業務更豐富一些,包括三元正極材料、前驅體、鈷酸鋰正極材料、球鎳等。容百科技主營業務只有三元正極材料和前驅體。
產能對比

容百科技主要產品的產能及產銷情況

長遠鋰科主要產品的產能及產銷情況
兩家公司的產能都在連年擴大,2019年容百科技三元材料的生產量為22,505.21噸,長遠鋰科為21,966.45噸;銷量上容百科技是21,853.94噸,長遠鋰科為19,365.41噸。
前五大客戶對比

容百科技2018年前五大客戶

容百科技2019年前五大客戶

長遠鋰科2019年前五大客戶
兩家公司前五大客戶占公司的業務收入比例都超過了80%,寧德時代在長遠鋰科的業務收入比例更是高達58.43%,怪不得有人說這是大客戶旗下的另類“子公司”。對單一客戶依賴性太高長久看來不是什么好事。容百科技尚有LG、三星等國外客戶,但長遠鋰科的下游客戶中沒有日韓電池廠商,長遠鋰科國際化經營尚處于起步階段,是其劣勢。
綜合對比,容百科技的實力好像強一點,但是在變幻莫測的正極材料市場,一切都充滿未知,如果長遠鋰科登錄科創板,對其未來發展及走向國際市場勢必更有利。上游材料市場的利潤本就被一壓再壓,如何在激烈的競爭中保持良性的發展是兩家公司都需要繼續思考并踐行的問題。
參考來源:
招股說明書、年度報告、公司官網等
(中國粉體網編輯整理/墨玉)
注:圖片非商業用途,存在侵權告知刪除!
















